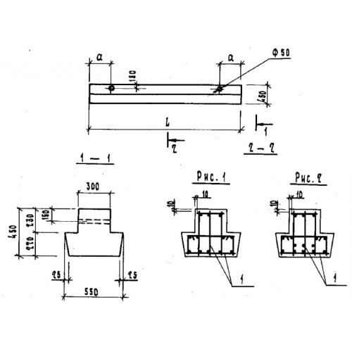
БФ 24.5.4

Чертеж изделия:
Характеристики изделия:
ПараметрЗначение
длина2380 мм
ширина550 мм
высота450 мм
вес1100 кг
серия1.115.1-1

БФ 24.5.4 Балки фундаментные по серии 1.115.1-1.