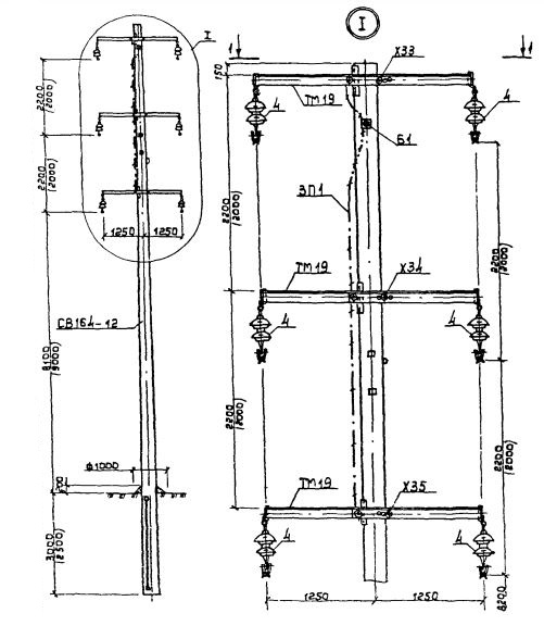
2П 10

Чертеж изделия:
Характеристики изделия:
ПараметрЗначение
длина15500 мм
ширина390 мм
высота380 мм
масса3550 кг
нормативный документСерия 3.407.1-143

2П 10  Промежуточные опоры Серия 3.407.1-143.